| Συνδεθείτε στην Υπηρεσία Νομοσκόπιο | | | | | Νέοι χρήστες | | Εάν είστε νέος χρήστης, θα πρέπει να δημιουργήσετε ένα ΔΩΡΕΑΝ λογαριασμό προκειμένου να φύγει το παράθυρο αυτό και να αποκτήσετε πλήρη πρόσβαση στην υπηρεσία Νομοσκόπιο. | | Δημιουργία νέου λογαριασμού | | |
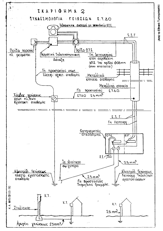
1. Γείωση προστασίας τηλεπικοινωνιακών συσκευών τροφοδοτούμενων από ξένη προς τον Οργανισμό Τηλεπικοινωνιών Ελλάδος πηγή.
Εάν, για τη λειτουργία τηλεπικοινωνιακών εγκαταστάσεων ή συσκευών, απαιτείται η τροφοδότηση με ηλεκτρική ενέργεια από το δίκτυο παροχής ηλεκτρικού ρεύματος, τα πλαίσια και τα λοιπά εξαρτήματα τους, που υπόκεινται σε κίνδυνο να βρεθούν υπό τάση, πρέπει να γειώνονται στην γείωση προστασίας των ηλεκτρικών εγκαταστάσεων της οικοδομής, η οποία κατασκευάζεται σύμφωνα με τις διατάξεις του Κανονισμού Εσωτερικών Ηλεκτρικών Εγκαταστάσεων.
2. Γείωση Προστασίας Τηλεπικοινωνιακών Εγκαταστάσεων. Τα μεταλλικά μέρη της τηλεπικοινωνιακής Εγκατάστασης Εσωτερικού Τηλεπικοινωνιακού Δικτύου Οικοδομής (μεταλλικοί σωλήνες, καλωδιαγωγοί, κ.λ.π.), πρέπει να γειώνονται, μόνο αν βρίσκονται σε άμεση επαφή με δομικά μεταλλικά στοιχεία της οικοδομής.
Η γείωση στην περίπτωση αυτή γίνεται με αγωγό διατομής 2.5 mm2 και οδηγείται σε κόμβο γείωσης των ηλεκτρικών εγκαταστάσεων του κάθε χώρου.
Επίσης στις οικοδομές γενικά θα τοποθετείται αγωγός γείωσης 2.5 mm2, που θα αρχίζει από το σημείο τερματισμού του Καλωδίου Εισαγωγής στους Κύριους Κατανεμητές, Κατανεμητές Γηπέδου, και Κουτιά Τερματισμού και θα καταλήγει στο ηλεκτρόδιο της γείωσης προστασίας της ηλεκτρικής εγκατάστασης (σε ιδιαίτερο κολάρο). Τέλος, στο σημείο τερματισμού του εναέριου καλωδίου (στο Κουτί Τερματισμού), όταν η περιοχή κρίνεται κεραυνόπληκτη, ή υπάρχει επίδραση άνω του επιτρεπομένου ορίου (430 VAC ή ως οι ισχύοντες κανονισμοί), θα τοποθετείται αγωγός γείωσης 2.5 mm2, κατά τον ανωτέρω τρόπο. Αν το Κουτί Τερματισμού βρίσκεται σε στυλίσκο, τότε θα γειώνονται και τα μεταλλικά του μέρη με τον ίδιο αγωγό.
Τα ανωτέρω φαίνονται συγκεντρωτικά στο συνημμένο Σκαρίφημα 2.

ΣΗΜΕΙΩΣΗ: Το παρόν άρθρο καταργήθηκε με την παράγραφο 1 του άρθρου 7 της υπ' αριθμόν 41020/819/2012 απόφασης (ΦΕΚ 2776/Β/2012).
|